Modul Video Konvertoru - MVK
-
PepaS
- Příspěvky: 911
- Registrován: 11 kvě 2009, 11:35
- Bydliště: Lysá nad Labem
- Kontaktovat uživatele:
Re: Modul Video Konvertoru - MVK
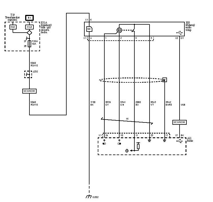
Zapojení AUX slotu z vozu Meriva-B
Pro funkci SD karty a USB slotu stačí připojit +12V a zem (piny 6 a 4).
Ještě jedna poznámka k AUX vstupu: pokud budete připojovat na AUX vstup rádia audio výstup z Raspberry Pi, může být problém s paralelním připojením dalšího audio výstupu přes AUX slot. I když bude Raspberry Pi vypnuté, stále bude jeho výstup připojený na AUX vstup rádia a může negativně ovlivňovat druhý audio výstup (např. telefon, MP3 přehrávač atd.) připojovaný přes AUX slot. Já jsem to sice s Raspberry Pi nezkoušel, ale obecně paralelní propojování dvou audio výstupů je problematické...
Pro funkci SD karty a USB slotu stačí připojit +12V a zem (piny 6 a 4).
Ještě jedna poznámka k AUX vstupu: pokud budete připojovat na AUX vstup rádia audio výstup z Raspberry Pi, může být problém s paralelním připojením dalšího audio výstupu přes AUX slot. I když bude Raspberry Pi vypnuté, stále bude jeho výstup připojený na AUX vstup rádia a může negativně ovlivňovat druhý audio výstup (např. telefon, MP3 přehrávač atd.) připojovaný přes AUX slot. Já jsem to sice s Raspberry Pi nezkoušel, ale obecně paralelní propojování dvou audio výstupů je problematické...
- Reklama
Re: Modul Video Konvertoru - MVK
Tak tady jsou fotky mého umístění AUX a USB vstupu :
Zafira B 1.9 CDTI OPC Line 110kw, Bi-Xenony, Panorama, Recaro sedačky, MKJ, MVK, Raspberry Pi - RaspBMC, parkovací kamera, Mini 0803 Ambarella, NAVI CD70, Sport, r.v.2007
Programování OP-COM, denní svícení, zamykání po rozjezdu a pod ...
Programování OP-COM, denní svícení, zamykání po rozjezdu a pod ...
Re: Modul Video Konvertoru - MVK
Kabelový svazek pro připojení MVK s Raspberry Pi v Zafiře B
Kliknutím na obrázek se otevře okno, kde je obrázek ve větším rozlišení.
Svazek je určen pro instalaci pod přístrojovou desku a jde souběžně se stávajícím svazkem. Raspberry je umístěn na pravém A-sloupku, jednotka MVK za displejem. Napájení a CAN se napojuje na kabeláž přístrojové desky uprostřed pod plastovým krytem. Napojení je ale možné i z kabeláže ke konektoru rádia. Zásuvka AUX je použita z původního kablíku s AUX zásuvkou pro jack 3,5 a napojuje se do původního AUX konektoru kabeláže. Pokud se bude do USB portu zapojovat rozbočovač USB/SD karta pro Merivu doporuřuji přivést do něj napájecí napětí 5V přímo z napájení Raspberry. Napájení po USB kabelu je dostačující pro USB flash disk a SD kartu, ale připojením USB harddisku je úbytek na kabelu velký a disk se může odepínat. (Nebo je dobré USB kabel vyzkoušet nanečisto s používaným HDD a pak usoudit, zda je kabel s napájením 5V potřeba).
Červeně jsou označeny jednotlivé konektory a modře míry (v cm) mezi nimi. Je měřeno vždy od uzlu až na konec konektoru (popř. hrot CINCH konektoru). Plus za číslem znamená, že délka drátu může být delší (dle místa, kde se napojuje na hlavní svazek). Všechny míry jsou lehce předimenzovány.
Kliknutím na obrázek se otevře okno, kde je obrázek ve větším rozlišení.
Svazek je určen pro instalaci pod přístrojovou desku a jde souběžně se stávajícím svazkem. Raspberry je umístěn na pravém A-sloupku, jednotka MVK za displejem. Napájení a CAN se napojuje na kabeláž přístrojové desky uprostřed pod plastovým krytem. Napojení je ale možné i z kabeláže ke konektoru rádia. Zásuvka AUX je použita z původního kablíku s AUX zásuvkou pro jack 3,5 a napojuje se do původního AUX konektoru kabeláže. Pokud se bude do USB portu zapojovat rozbočovač USB/SD karta pro Merivu doporuřuji přivést do něj napájecí napětí 5V přímo z napájení Raspberry. Napájení po USB kabelu je dostačující pro USB flash disk a SD kartu, ale připojením USB harddisku je úbytek na kabelu velký a disk se může odepínat. (Nebo je dobré USB kabel vyzkoušet nanečisto s používaným HDD a pak usoudit, zda je kabel s napájením 5V potřeba).
Červeně jsou označeny jednotlivé konektory a modře míry (v cm) mezi nimi. Je měřeno vždy od uzlu až na konec konektoru (popř. hrot CINCH konektoru). Plus za číslem znamená, že délka drátu může být delší (dle místa, kde se napojuje na hlavní svazek). Všechny míry jsou lehce předimenzovány.
Diagnostika TECH 2 a GM MDI, programování a resetování řídících jednotek, zjišťování security kódů k jednotkám
http://www.carteam.cz tel: 777620300 nebo 777620301
http://www.carteam.cz tel: 777620300 nebo 777620301
-
PepaS
- Příspěvky: 911
- Registrován: 11 kvě 2009, 11:35
- Bydliště: Lysá nad Labem
- Kontaktovat uživatele:
Re: Modul Video Konvertoru - MVK
dovolím se kvůli přehlednosti reagovat na příspěvek z jiného vlákna zde. Problém s rušením obrazu couvací kamery u kombinace MKJ+MVK vzniká pouze při rychlostech nad 40 km/h.Mayki píše:Ahoj, já mám couvací kameru v osvětlení SPZ, kupováno na E-Bay, cena i s poštou nepřesáhla 400kč. Nečekal jsem zázraky, ale překvapil mě docela čistý obraz a hlavně dobrá viditelnost obrazu i v noci (to jsem opravdu nečekal). Doporučuji od Pepase zakoupit i CAM-PS pro napájení kamery, protože když to zapojíš třeba na osvětlení SPZ (původní způsob) dochází k rušení obrazu zřejmě alternátorem. Odzkoušeno v praxi. Mám na autě kombinaci MKJ+MVK+Raspberry+RASP-PSM+CAM-PS.
O spínači CAM-PS jsem zatím nikde nic nepsal, chtěl jsem to vše dát až na svůj web (snad už konečně o víkendu bude doplněn o informace kolem MVK). CAM-PS je spínač 12V napájení parkovací kamery, který je ovládán z MVK-01 nebo MVK-02. CAM-PS původně vzniknul kvůli instalaci parkovací kamery s modulem MVK-02, který pracuje samostatně bez MKJ, a proto nedokáže v zadním elektrickém centru REC zapínat osvětlení SPZ, ze kterého je napájena kamera u varianty MKJ + MVK-01. Později se ukázalo, že lze CAM-PS s výhodou použít i u instalací MKJ + MVK-01.
Použití CAM-PS přináší tři výhody oproti variantě napájení kamery z osvětlení SPZ:
+ kamera je napájena pouze tehdy, kdy je potřeba. Pokud se kamera napájí z osvětlení SPZ, přes den je sice napájena také jen dle potřeby, ale ve tmě, kdy svítí SPZ, je napájena trvale
+ nedochází k rušení obrazu parkovací kamery. Pokud se kamera napájí z osvětlení SPZ, dochází při rychlostech nad 40 km/h k rušení obrazu parkovací kamery
+ použitý spínací integrovaný obvod má ochrany proti zkratu, přehřátí atd.. Pokud se připojuje kamera na osvětlení SPZ, důrazně bych doporučoval doplnit do (+) napájení kamery tavnou pojistku 300mA - lze koupit i s pouzdrem za pár kaček v GM a je to jistota
-
PepaS
- Příspěvky: 911
- Registrován: 11 kvě 2009, 11:35
- Bydliště: Lysá nad Labem
- Kontaktovat uživatele:
Re: Modul Video Konvertoru - MVK
a ještě schéma zapojení kamery, CAM-PS a MVK-01/02
@hazmec: zatím můžeš klidně instalovat bez CAM-PS, jen připoj napájení kamery dvouvodičově. Oba póly připoj v místech připojení napájení MVK-01 a v kabeláži si nech nějakou menší rezervu. Kdyby ses pro CAM-PS někdy v budoucnu rozhodnul, můžeš ho snadno doplnit.
Re: Modul Video Konvertoru - MVK
Jo jo, to je pravda, ještě jednu výhodu instalace CAM-PS má, jelikož mám aktivované denní svícení, tak nemám nad 40km/h aktivní osvětlení SPZ a když jsem se chtěl za jízdy podívat kamerou za sebe, musel jsem zapínat světla, ale stejně byl obraz už rušený, ale pokud se použije CAM-PS tak toto všechno odpadá, jedním tlačítkem na volantu si kdykoliv zapnu obraz z parkovací kamery a už nic jiného neřeším, odzkoušeno to mám i při rychlosti 100km/h a žádný problém, obraz je krásně čistý bez nějakého rušení. Použil jsem ale kvalitnější stíněný koaxiál a né ten drátek co ke kameře dodávají...PepaS píše:Problém s rušením obrazu couvací kamery u kombinace MKJ+MVK vzniká pouze při rychlostech nad 40 km/h.
Zafira B 1.9 CDTI OPC Line 110kw, Bi-Xenony, Panorama, Recaro sedačky, MKJ, MVK, Raspberry Pi - RaspBMC, parkovací kamera, Mini 0803 Ambarella, NAVI CD70, Sport, r.v.2007
Programování OP-COM, denní svícení, zamykání po rozjezdu a pod ...
Programování OP-COM, denní svícení, zamykání po rozjezdu a pod ...
Re: Modul Video Konvertoru - MVK
Dnes dokončena zástavba modulu čtečky karet, USB a konektoru Aux pro Merivu místo popelníku do Astry H. Protože bych chtěl mít možnost používat zvuk jak z Raspberry Pi, tak z klasického vstupu Jack, rozhodl jsem se instalovat dvoupólový přepínač typu ON-ON ( původně jsem chtěl 3 polový - nebyl však dostupný - snad to bude stačit). Kvůli instalaci přepínače jsem musel řešit otázku konektoru - zvolil jsem klasický 9 pinový D-SUB. Vím že ty stříbrný šroubky nejsou ono, ale jiný jsem nesehnal.
Teď bych potřeboval radu - asi od PepyS nebo RomanaK - na modulu čtečky podle schématu od Pepíka pár příspěvku zpět na pinu 6 je napájení - zajímá mě jaké tam mám přivést napětí - jestli je tam klasické "12V" z baterie, nebo jenom 5 voltů a je tak nutné dodělat ještě "měnič napětí", případně nezapojovat, pokud budu používat pouze flash disk či paměťové karty.
Opel Astra H Caravan 1,7CDTi 74kW Z17DTH 2/2005 Elegance
http://forum.cars.cz/opel-astra-h/viewtopic.php?f=41&t=3557
OPCOM China Clon
http://forum.cars.cz/opel-astra-h/viewtopic.php?f=41&t=3557
OPCOM China Clon
-
PepaS
- Příspěvky: 911
- Registrován: 11 kvě 2009, 11:35
- Bydliště: Lysá nad Labem
- Kontaktovat uživatele:
Re: Modul Video Konvertoru - MVK
na AUX adaptér se připojuje trvalých 12V z palubní sítě.
Pozn.: když se vypne USB (v našem případě tedy při vypnutém Raspberry Pi), tak AUX adaptér usne a odebírá několik málo desítek uA, takže není problém s vybíjením baterie.
Pozn.: když se vypne USB (v našem případě tedy při vypnutém Raspberry Pi), tak AUX adaptér usne a odebírá několik málo desítek uA, takže není problém s vybíjením baterie.
- Frydex
- Moderátor
- Příspěvky: 2755
- Registrován: 04 kvě 2008, 19:13
- Bydliště: Ostrava jak Cyp
- Kontaktovat uživatele:
Re: Modul Video Konvertoru - MVK
hazmec: Moc nechápu smysl toho přepínače, vždyť když budeš přehrávat něco přes RB, tak to pustíš normálně do Aux. (Výstup z RB mám napájený přímo na větev co vede do AUX za ruční brzdu) Tedy, když není v provozu RB, signál do AUX (třeba z mobilu) mi projde do rádia a stejně tak, když odpojím cokoliv od origo AUX vstupu, tak můžu vesele poslouchat výstup z RB a případně origo AUX vstup použít jako "výstup na sluchátka"
Nebo jsem to blbě pochopil ten přepínač ?
Nebo jsem to blbě pochopil ten přepínač ?
Frydexova Černá Mamba 1,7 CDTi 92Kw
A je vám jasné, že: "Jak to má kola, nebo kozy, tak s tím budou brzo problémy...."
A je vám jasné, že: "Jak to má kola, nebo kozy, tak s tím budou brzo problémy...."
